自力式压力调节阀
您的位置:超卓阀门 >>自力式压力调节阀 >> ZSY自力式压力调节阀ZSY自力式压力调节阀
ZSY自力式压力调节阀,由阀体、阀座、阀芯部件等零部件组成,是一种无需外加能源而直接依靠被调介质自身的压力变化进行自动调节压力的节能型产品,可用于非腐蚀性(最高温度350摄氏度)液体、气体和蒸汽等介质的压力装置。广泛应用于石油、化工、冶金、轻工等工业部门及城市供热、供暖系统。
ZSY自力式压力调节阀产品特点
自力式压力调节阀无需外加能源,能在无电无气的场所工作,既方便又节约了能源。
压力分段范围细且互相交叉,调节精度高。
压力设定值在运行期间可连续设定。
对阀后压力调节,阀前压力与阀后压力之比可为10:1~10:8。
橡胶膜片式检测,执行机构测精度高、动作灵敏。
采用压力平衡机构,使调节阀反应灵敏、控制精确。
一、用于各种气体及低粘度液体的减压 
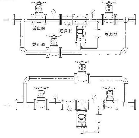
1、阀前手动球阀 2、阀前压力表 3、过滤器(介质确认无颗粒可省略) 4、自力式减压阀 5、阀后压力表 6、阀后自动球阀 7、旁通球阀备注:1、根据需要,阀组后还可安装止回阀、安全阀 2、旁通管可根据现场空间布置在与自力式阀同一水平面上或同一垂直面上 二、用于各种高粘度液体的介质减压 
相对于气体减压而言,只是自力式阀门倒装即可。 用于蒸汽减压的自力式
ZSY自力式压力调节阀订货须知
1.调节阀名称、型号2.自力式压力调节阀公称压力Mpa3.自力式压力调节阀公称通径(mm)4.自力式压力调节阀额定流量系数(Kv)5.自力式压力调节阀固有流量特性6.自力式压力调节阀介质名称
7.自力式压力调节阀工作温度及范围8.自力式压力调节阀整机作用方式9.自力式压力调节阀压力设定点及调节范围10.自力式压力调节阀阀体、阀内件及填料材质11.自力式压力调节阀所配附件
12.自力式压力调节阀其它特殊要求
-
V230自力式压力调节阀




